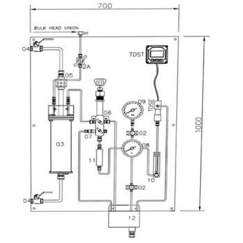
CONDENSATE CONTAMINATION DETECTION SYSTEM

Kashvee Steamtech Designed CCDS monitors and displays the conductivity of the condensate. This system is designed to ensure drainage of the sample if the conductivity level rises above a set point instead of going to the boiler system.

The system is automatically controlled by Actuated control valve. When the conductivity drops, the signal from controller is send to the control way and the condensate is allowed to return to the boiler system. This helps in avoiding the contaminating of the feed water and thus minimizing heat and water wastage.

thermo-dynamic

All Products

Client Login area